认证信息
认 证:工商信息已核实
访问量:9318880
手机网站
扫一扫,手机访问更轻松
产品分类
公众号

公司动态
科利瑞克HGM超细磨粉机出口土耳其,助力精制裂解炭黑产业发展
上海科利瑞克机器有限公司 2023-12-13 点击2158次
上海科利瑞克机器有限公司 2023-12-13 点击2158次
目前,精制裂解炭黑产业正处发展阶段,超细制粉所带来的高附加值,使产业化用途日趋广泛:主要用作太阳能电池的关键材料;高吸附性用作污染物吸附剂等。
2018年,土耳其客户作为中间商首次与科利瑞克取得联系,购得裂解炭黑生产线的磨粉环节的设备出口至韩国。
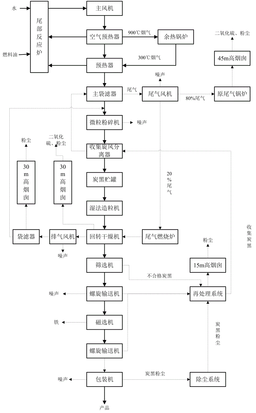
裂解炭黑生产线制粉流程
根据具体需求,科利瑞克选型HGM系列中的明星产品:HGM-100L-Ⅱ型超细磨粉机,远赴韩国助力当地碳素物料行业基础建设。
在韩国,设备的平稳运行给中间商留下深刻印象,土耳其客户在今年提出增购相同型号。
科利瑞克作为国内重要大型机械设备产研销一体化中心,生产部重视客户的投产时效要求,加急安排生产。将:1-9吨时产量能力、200-2500目(装载选粉机)可调节细度范围的、成品粒型优异、大比表面积的制粉重器,星夜兼程直赴土耳其。
为保证顺利投产,每一位科利瑞克人秉持全程、全时、全意的服务信条,在远程指导自主安装之余,全天候开通技术部专线,确保问题在数小时内解决。
项目情况清单
试机调试环节中,售后组成员将于获批后直赴现场。项目全线为标准化HGM系列100L-Ⅱ型超细磨粉机,用于生产超细炭黑细粉。
在向粉体极致的探索道路上,科利瑞克从未止步,经过五年迭代升级的HGM系列已焕然一新:
在项目回访中,土耳其客户对科利瑞克设备给出高度评价,表示在未来的外销上存在广阔的合作空间与深厚的合作基础。
五年的时光一晃而过,科利瑞克坚持用更加精湛、精致、精细的设备实力,与土耳其客户共赴前路。
顾往昔丰碑林立,铸前路继往开来。十余年中,科利瑞克不断沉淀与积累,与各国客户共同留下许多珍贵的回忆,用技术开拓创新,用服务情系客户,始终期待着下一个五年、下一个十年。
